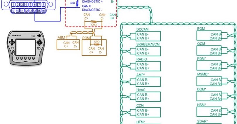
U1510 Lost Communication With Device On LIN Bus Malfunction MIL Codes P0073 Ambient Air Temperature Sensor Circuit High Voltage MalfunctionCurrent Codes U1510 Lost Communication With Device On LIN Bus Malfunction Current Codes BODY CONTROL B2545 Backup Lamps Circuit Open Current Codes B2575 Headlamps Control Circuit Open Current CodesBlue ISOLATING 08 GM truck bus network lines and modules A quick way to ISOLATE communication lines and modules are shown here by using a VOLTMETER as you can see on top PCM and wiring diagrams I use are for the or P01 GM PCM that has the except for pin K ECM keeps throwing U Lost communication with device on LIN bus These If serial data communication is lost between any of the LIN devices on the LIN bus network, a no communication code against the noncommunicating LIN device will be set A master control module is the one that reports the non communication code A loss of serial data communications DTC does not represent a failure of the master control module that set it

U1510 P059f Chevrolet Cheyenne Active Griler Air Shutter Performance Y Dispositivo Lin Bus Youtube
U1510-00 lost communication with device on lin bus
U1510-00 lost communication with device on lin bus- U1510 00 (K33 HVAC Control Module) LIN Bus 1 Lost Communication With Device 0 (6 HVAC Control) Can anyone confirm the actuator motor number 2 terminal is ground, black wire, and terminal 3 is the purple wireBased on listings for the 15 Chevy Equinox on our



U0010 Can Interior Bus Obd2 Code
I have a 18 sierra 1500 Its putting up codes U1510 lost communication with device on LIN Bus, B1065 04 audio output 5 circuit I have cleared the codes and they keep coming back Any advice on where to start Any help is greatly appreciatedBestpicth6xl いろいろ U1510 00 Lost Communication With Device On Lin Bus U1510 00 Lost Communication With Device On Lin Bus U1510 chevrolet cruzeU1510 00 (K33 HVAC Control Module) LIN Bus 1 Lost Communication With Device 0 (6 HVAC Control) Can anyone confirm the actuator motor number 2 terminal is ground, black wire, and terminal 3 is the purple wireThe Bus Lin network system is short for Local Interconnect Network This type of communication network is used as an auxiliary Bus Lin Network Automotive
ECM keeps throwing U Lost communication with device on LIN bus Older 160 baud ALDL cars (such as early TPI's like GM ECM, 1986 5 Connector C1 Check the image above to see what an OBD1 connector looks like Pin #4 on the C3 connector is your E85 Flex Fuel Content Sensor signal line 9705 S14 SRDET 76Pin Zenki ECU 1 , 0521 AM Hey guys, i got a 17 Silverado with 62L Gas V8 ECM keeps throwing U Lost communication with device on LIN bus I've checked everything on this damn truck with no luck I looked over the wiring diagram and the ECM doesn't even have LIN bus connection I've already replaced the ECM with a new one from dealerECM keeps throwing U Lost communication with device on LIN bus I've checked everything on this damn truck with no luck I looked over the wiring diagram and the ECM doesn't even have LIN bus connection I've already replaced the ECM with a new How Much Is the 15 Chevrolet Equinox?
Code scan brought up a U1501 and U1510 in the PCM both having to do with communication on LIN bus Before getting to deep I researched the codes and found a tsb for the U1510 a failing ground (g102) may cause this code and some intermittent light issues for the RF headlight The customer did not complain of any exterior lighting issues If serial data communication is lost between any of the LIN devices on the LIN bus network, the master control module will set a no communication code against the noncommunicating LIN device Each component on the LIN bus (master and any slave devices) will send out approximately 1112 volts and then toggle that voltage low when communicating Upgrade to remove adverts U1510 00 (K9 Body Control Module) LIN Bus 1 Lost Communication With Device 0 (B67 Ultrasonic Intrusion Sensor) I had to let an emplyee take my truck to haul a trailer to a jobsite this week Tion Be sure to double check the codes General Chevy & GM Tech Questions 0714 GMC Sierra HD, Yukon Models Hace un



Code No U1510 Power Window Sub Switch Rl Time Out




18 Sierra U1510 Active Grille Shutter Youtube
DTC 2 U LIN Bus Lost Communication with Device 0 (Ah yes, Device 0, obviously) I am not sold on the clock spring still as I don't have any SRS module codes Repair manual says those codes together is a short to U1510 LIN Bus 1 Lost Communication with Device 0 U98 MOST Communication Enable Circuit 00no additional information Test failed since code cleared P0700 Transmission Control System (MIL Request) 00no additional information Current Will update if they can find they problem I have my doubts 1713 # by Tyler Replied by Tyler on topic GMC lost communication Nice That means there's a problem on the PCM LIN bus Lucky for us, there's only one wire on this bus, and one device, the active grille shutter Find X105 in the left front of the engine compartment



bestpicth6xl いろいろ U1510 00 Lost Communication With Device On Lin Bus U1510 00 Lost Communication With Device On Lin Bus




U1510 P059f Chevrolet Cheyenne Active Griler Air Shutter Performance Y Dispositivo Lin Bus Youtube
(K9 Body Control Module) LIN Bus 3 Lost Communication With Device 10 (S79P Window Switch Passenger) U1540 00 (K9 Body Control Module) LIN Bus 4 Lost Communication With Device 0 (M74RR Window Motor Right Rear) U1544 00 (K9 Body Control Module) LIN Bus 4 Lost Communication With Device 4 (M74LR Window Motor Left Rear) U1548 00Brief explanation of the U1510 code and definition of U1510 is the bottom side Reply If serial data communication is lost between any of the LIN devices on the LIN bus network, a no communication code against the noncommunicating LIN device will be set Search Partnumber Start with "U15" Total 64 ( 1/4 Page)• U1510 KEngine Control Module Lost Communication with M96Active Grille Air Shutter Actuator / M60AActive Grille Air Shutter 1 Motor Module on LIN Bus (There are 7 other modules on the BUS that may set this DTC)




Lin Bus Diagnostics Youtube



Code No U1510 Power Window Sub Switch Rl Time Out
(K9 Body Control Module) LIN Bus 3 Lost Communication With Device 10 (S79P Window Switch Passenger) U1540 00 (K9 Body Control Module) LIN Bus 4 Lost Communication With Device 0 (M74RR Window Motor Right Rear) U1544 00 (K9 Body Control Module) LIN Bus 4 Lost Communication With Device 4 (M74LR Window Motor Left Rear) U1548 00√100以上 u lost communication with device on lin bus U lost communication with device on lin bus Hồng U1510 GMC Meaning The serial data is transmitted over a Local Interconnect Network (LIN) single wire network circuit bus between a master coWhat is U1510 CHEVROLET code meaning?In seconds you can become part of the worlds largest and oldest community discussing General Motors, Chevrolet and GMC branded pickups, crossovers, and SUVs From buying research to owner support, join 15 MILLION GM Truck Enthusiasts every month who use GMU1510 GMC Meaning The serial data is transmitted over a Local Interconnect



Inspection Procedure 1 The Windshield Wipers Do Not Work At All



Code No U1510 Power Window Sub Switch Rl Time Out
U control module communication can bus 2 off U lost communication with body control module U1510 lost communication with device on LIN bus ECM Normal March 15 at 1115 am, I dropped the car off at Collision center Mileage was at 94,701 miles Dean said I will have to pay $175 to run a diagnostic scan on the carLin Bus U1501 , U1510 Juan Diagnostician Mexico Posted Latest Question Unsolved Network Communications 18 Chevrolet Colorado LT 36L (N LGZ) 6spd (6L50) U1501 U1510 The check engine warning light comes on when the truck is started and the fault code is not cleared The fault began when they installed a GPS and I disconnected the GPSIf serial data communication is lost between any of the LIN devices on the LIN bus network, a no communication code against the noncommunicating LIN device will be set A master control module is the one that reports the non communication code A loss of serial data communications DTC does not represent a failure of the master control module that set it



2




Gmc Lost Communication Scannerdanner Forum Scannerdanner
If serial data communication is lost between any of the LIN devices on the LIN bus network, a no communication code against the noncommunicating LIN device will be set A master control module is the one that reports the non communication code A loss of serial data communications DTC does not represent a failure of the master control module that set it U1510 00 (K9 Body Control Module) LIN Bus 1 Lost Communication With Device 0 (B67 Ultrasonic Intrusion Sensor) (K33 HVAC Control Module) LIN Bus 1 Lost Communication With Device 0 (6 HVAC Control) (A11 Radio) LIN Bus 1 Lost Communication with Device 0 (0 Radio/HVAC Control)If serial data communication is lost between any of the LIN devices on the LIN bus network, a no communication code against the noncommunicating LIN device will be set A master control module is the one that reports the non communication code A loss of serial data communications DTC does not represent a failure of the master control module that set it



U1510 Error Code Chevy Bolt Ev Forum



U1510 Engine Trouble Code U1510 Obd Ii Diagnostic Network U Trouble Code Engine Obd Code Enginetroublecode Com
Se pare ca ai multe probleme U1510 00 (K9 Body Control Module) LIN Bus 1 Lost Communication With Device 0 (B67 Ultrasonic Intrusion Sensor) (K33 HVAC Control Module) LIN Bus 1 Lost Communication With Device 0 (6 HVAC Control) (A11 Radio) LIN Bus 1 Lost Communication with Device 0 (0 Radio/HVAC Control) alex3322 Suspendat Lost Communication with OnStar Module on Low Speed Communication Bus U1844 00 Battery Energy Control Module Lost Communication with Hybrid Powertrain Control Module on Powertrain Expansion Communication Bus U1845 00 Drive Motor Control Module 1 Lost Communication with Hybrid Powertrain Control Module U1846 00I've seen bad ECUs cause this behavior like this Replacing the ECU with a rebuilt unit might be worth it Edit of you can get video of it when it won't start that may be helpful It could be a lack of fuel from a clogged fuel filter or an issue with



Can Communication System For Rhd With Entry And Start System




16 18 Servisnyj Manual Chevrolet Volt
U1510 LIN Bus 1 Lost Communication with Device 0 (00) Presentso I whipped off the rear bumper to take a look to discover that some bright spark has removed the Sensor Module completely which means I can't order a replacementA short video on how the LIN bus works and how we can use this to modify vehiclesA copy of the program to make this work can be found on the GMTrucks forum ECM keeps throwing U Lost communication with device on LIN bus They are referred to as high and low because of their data rates Perform the appropriate verification test for the module being replaced I plugged it into the scanner i am getting codes u1510 lost communication with device on LIN bus and B1065 04 audio output 5 circuit



Lin Bus U1501 U1510 Diagnostic Network



Code No U1510 P W Rl Lin Timeout




bestpicth6xl いろいろ U1510 00 Lost Communication With Device On Lin Bus U1510 00 Lost Communication With Device On Lin Bus



U0010 Can Interior Bus Obd2 Code




54b Code No U1515 Bus Error Lin




Gmc Code U1510




16 18 Servisnyj Manual Chevrolet Volt



U1534 00 Lin Bus 3 Lost Communication With Device 4 Vauxhall Owners Network Forum



Code No U1510 P W Rl Lin Timeout




Bestpixtajplzji コレクション U1510 Code Gmc Sierra 2544 U1510 Code Gmc Sierra



Gm Lin Bus Codes Diagnostic Network



Code No U1510 Power Window Sub Switch Rl Time Out




U0155 Lost Communication With Cluster Ccn In Orc Srs Module Obd2 Code




U0101 And U0129 Error Codes 19 21 Silverado Sierra Gm Trucks Com




bestpicth6xl いろいろ U1510 00 Lost Communication With Device On Lin Bus U1510 00 Lost Communication With Device On Lin Bus



Code No U1510 Power Window Sub Switch Rl Time Out




Lin Bus Free Educational Video Youtube



Code No U1510 P W Rl Lin Timeout



Lin Bus U1501 U1510 Diagnostic Network




bestpicth6xl いろいろ U1510 00 Lost Communication With Device On Lin Bus U1510 00 Lost Communication With Device On Lin Bus




Gmc Code U1510



U0010 Can Interior Bus Obd2 Code



bestpicth6xl いろいろ U1510 00 Lost Communication With Device On Lin Bus U1510 00 Lost Communication With Device On Lin Bus




54b Code No U1515 Bus Error Lin




18 Sierra U1510 Active Grille Shutter Youtube




18 Sierra U1510 Active Grille Shutter Youtube




Long Post 18 Silverado Ltz Steering Wheel Controls Dead 14 19 Silverado Sierra Gm Trucks Com




Gm Code U1510 Gm Lin Bus Codes



Lin Bus U1501 U1510 Diagnostic Network




54b Code No U1515 Bus Error Lin




bestpicth6xl いろいろ U1510 00 Lost Communication With Device On Lin Bus U1510 00 Lost Communication With Device On Lin Bus




16 18 Servisnyj Manual Chevrolet Volt




Gmc Lost Communication Scannerdanner Forum Scannerdanner



Code No U1515 No Bus Activity Error Lin




bestpictjg2x いろいろ U1510 Code Gmc U1510 Code Gmc Sierra



Code No U1510 P W Rl Lin Timeout Vehicles For Russia And Mexico



Inspection Procedure 1 The Windshield Wipers Do Not Work At All



Transmission Stopped Shifting Chevy Colorado Gmc Canyon




Chevy Code U1510




54b Code No U1515 Bus Error Lin



2



2



U0100 Chrysler Check Engine Lamp On Multiple Can C Bus Dtcs Obd2 Code




U1510 P059f Chevrolet Cheyenne Active Griler Air Shutter Performance Y Dispositivo Lin Bus Youtube



Code No U1512 Rear Panel Power Window Ecu Time Out Mitsubishi Triton 4g 06 07 Diy Repair Guide




Lin Bus Diagnosis Techlink



bestpicth6xl いろいろ U1510 00 Lost Communication With Device On Lin Bus U1510 00 Lost Communication With Device On Lin Bus




Gmc Code U1510




Gmc Lost Communication Scannerdanner Forum Scannerdanner



2




Gmc Code U1510




Technical Details And Functional Description Saab 9 5ng



U0010 Can Interior Bus Obd2 Code




Network Communication Diagnostics Vehicle Service Pros




54b Code No U1515 Bus Error Lin



2




bestpictjg2x いろいろ U1510 Code Gmc U1510 Code Gmc Sierra



Code No U1570 No Bus Activity Error For Lin



Stored Lost Communication Dtc Obd2 Code



Gmc Code U1510




Gm Code U1510 Gm Lin Bus Codes




U1008 Lin 1 Bus




Rpo Codes 1973 1987 Chevrolet Gmc Square Body Rounded Line Pickups Gm Trucks Com



Code No U1515 No Bus Activity Error Lin



Code No U1510 Power Window Sub Switch Rl Time Out




Gmc Code U1510



Gm Lin Bus Codes Diagnostic Network




Long Post 18 Silverado Ltz Steering Wheel Controls Dead 14 19 Silverado Sierra Gm Trucks Com



Gm Lin Bus Codes Diagnostic Network




Lin Bus Diagnosis Techlink




Gm Code U1510 U1510 Chevrolet Lost Communication With Hvac Control Module



Code No U1510 Power Window Sub Switch Rl Time Out




Gmc Code U1510




The Gm Lin Bus And You Exploring How It Works Youtube



Bmw Coolant Pump Lin Bus Fault Diagnostic Network




18 Sierra U1510 Active Grille Shutter Youtube




Bestpixtajplzji コレクション U1510 Code Gmc Sierra 2544 U1510 Code Gmc Sierra




Bestpixtajplzji コレクション U1510 Code Gmc Sierra 2544 U1510 Code Gmc Sierra




Gmc Lost Communication Scannerdanner Forum Scannerdanner




U1008 Lin 1 Bus



Pesky Check Engine Light Chevrolet Malibu Forums




Gmc Code U1510




U0150 Code Lost Communication With Gateway Module E




bestpicth6xl いろいろ U1510 00 Lost Communication With Device On Lin Bus U1510 00 Lost Communication With Device On Lin Bus



Inspection Procedure 4 Rear Panel Power Window Ecu Cannot Communicate With Etacs Ecu




Long Post 18 Silverado Ltz Steering Wheel Controls Dead 14 19 Silverado Sierra Gm Trucks Com
0 件のコメント:
コメントを投稿